LA11絕對式直線磁柵系統
產品介紹LA11是一款Jue對式直線磁柵系統,作為一種位置和速度控制回路反饋元件,應用于運動控制。該磁編碼器系統可靠性高, 這得益于其所采用的非接觸式Jue對測量原理、內置安全算法和材料/組件。 對于要求能夠輕松移除AS磁柵尺的應用,請考慮使用TRS導軌系統。 特性
優點
規格手冊 |
||||||||||||||||||||||||||||||||||||||||||||||||||||||||||||||||||||||||||||||||||||||||||||||||||||||||||||||||||||||||||||||||||||||||||||||||||||||||||||||||||||||||||||||||||||||||||||||||||||||||||||||||||||||||||||||||||||||||||||||||||||||||||||||||||||||||||||||||||||||||||||||||||||||||||||||||||||||||||||||||||||||||||||||||||||||||||||||||||||||||||||||||||||||||||||||||||||||||||||||||||||||||||||||||||||||||||||||||||||||||||||||||||||||||||||||||||||||||||||||||||||||||||||||||||||||||||||||||||||||||||||||||||||||||||||||||||||||||||||||||||||||||||||||||||||||||||||||||||||||||||||||||||||||||||||||||||||||||||||||||||||||||||||||
| SSI | |
| 大時鐘頻率 | 標準0.8 MHz 2.5 MHz,控制器具備“延遲一時鐘”選項 |
| 讀數重復率 | 15 kHz 30 kHz,控制器具備“延遲一時鐘”選項 |
| 分辨率 | 參見下表 |
| 刷新率* | 100 kHz |
超時(單穩態觸發器時間) | 10 μs |
| BiSS-C | |
| 大時鐘頻率 | 2.2 MHz或3.5 MHz |
| 讀數重復率 (3.5 MHz) | 27 kHz |
| 分辨率 | 參見下表 |
| 等待時間 | 7.5 μs |
超時(單穩態觸發器時間) | 20 μs |
| SPI slave | |
| 大時鐘頻率 | 4 MHz |
| 讀數重復率 | 90 kHz |
| 分辨率 | 參見下表 |
| 刷新率* | 100 kHz |
超時(單穩態觸發器時間) | 10 μs |
* 每隔10 μs從內部采集一次位置(僅對于SSI和SPI)。
可用分辨率
| 分辨率 |
| 13B - 2/213 mm (0.244140625 μm) |
| 12B - 2/212 mm (0.48828125 μm) |
| 11B - 2/211 mm (0.9765625 μm) |
| 2D0 - 2/2000 mm (1 μm) |
| 10B - 2/210 mm (1.953125 μm) |
| 09B - 2/29 mm (3.90625 μm) |
| 08B - 2/28 mm (7.812 μm) |
| 07B - 2/27 mm (15.625 μm) |
| 06B - 2/26 mm (31.25 μm) |
| 05B - 2/25 mm (62.5 μm) |
| 04B - 2/24 mm (125 μm) |
LA11始終以26位二進制格式報告位置數據。下表顯示不同分辨率對應的位置數據中的位值:
通信接口選項
| 并行增量信號 | SSI | BiSS | SPI |
| 無 | SC | DC | SP |
| 增量式AB,RS422;5V | SI | DI | SQ |
| 模擬電壓1 Vpp | SB | DA | SR |
| LA11輸出信息中的位置值(報告的位值) | LSB權重值 (μm) | “后輸出” 位權重值 (μm) | ||||||||||||||||||||||||||
| 分辨率 25 | 25 | 24 | 23 | 22 | 21 | 20 | 19 | 18 | 17 | 16 | 15 | 14 | 13 | 12 | 11 | 10 | 9 | 8 | 7 | 6 | 5 | 4 | 3 | 2 | 1 | 0 | ||
| 13B | 0/1 | 0/1 | 0/1 | 0/1 | 0/1 | 0/1 | 0/1 | 0/1 | 0/1 | 0/1 | 0/1 | 0/1 | 0/1 | 0/1 | 0/1 | 0/1 | 0/1 | 0/1 | 0/1 | 0/1 | 0/1 | 0/1 | 0/1 | 0/1 | 0/1 | 0/1 | 0.244140625 | 0.244140625 |
| 12B | 0/1 | 0/1 | 0/1 | 0/1 | 0/1 | 0/1 | 0/1 | 0/1 | 0/1 | 0/1 | 0/1 | 0/1 | 0/1 | 0/1 | 0/1 | 0/1 | 0/1 | 0/1 | 0/1 | 0/1 | 0/1 | 0/1 | 0/1 | 0/1 | 0/1 | 0 | 0.244140625 | 0.48828125 |
| 11B | 0/1 | 0/1 | 0/1 | 0/1 | 0/1 | 0/1 | 0/1 | 0/1 | 0/1 | 0/1 | 0/1 | 0/1 | 0/1 | 0/1 | 0/1 | 0/1 | 0/1 | 0/1 | 0/1 | 0/1 | 0/1 | 0/1 | 0/1 | 0/1 | 0 | 0 | 0.244140625 | 0.9765625 |
| 2D0 | 0/1 | 0/1 | 0/1 | 0/1 | 0/1 | 0/1 | 0/1 | 0/1 | 0/1 | 0/1 | 0/1 | 0/1 | 0/1 | 0/1 | 0/1 | 0/1 | 0/1 | 0/1 | 0/1 | 0/1 | 0/1 | 0/1 | 0/1 | 0 | 0 | 0 | 0.244140625 | 1 |
| 09B | 0/1 | 0/1 | 0/1 | 0/1 | 0/1 | 0/1 | 0/1 | 0/1 | 0/1 | 0/1 | 0/1 | 0/1 | 0/1 | 0/1 | 0/1 | 0/1 | 0/1 | 0/1 | 0/1 | 0/1 | 0/1 | 0/1 | 0 | 0 | 0 | 0 | 0.244140625 | 1.953125 |
| 08B | 0/1 | 0/1 | 0/1 | 0/1 | 0/1 | 0/1 | 0/1 | 0/1 | 0/1 | 0/1 | 0/1 | 0/1 | 0/1 | 0/1 | 0/1 | 0/1 | 0/1 | 0/1 | 0/1 | 0/1 | 0/1 | 0 | 0 | 0 | 0 | 0 | 0.244140625 | 7.8125 |
| 07B | 0/1 | 0/1 | 0/1 | 0/1 | 0/1 | 0/1 | 0/1 | 0/1 | 0/1 | 0/1 | 0/1 | 0/1 | 0/1 | 0/1 | 0/1 | 0/1 | 0/1 | 0/1 | 0/1 | 0/1 | 0 | 0 | 0 | 0 | 0 | 0 | 0.244140625 | 15.625 |
| 06B | 0/1 | 0/1 | 0/1 | 0/1 | 0/1 | 0/1 | 0/1 | 0/1 | 0/1 | 0/1 | 0/1 | 0/1 | 0/1 | 0/1 | 0/1 | 0/1 | 0/1 | 0/1 | 0/1 | 0 | 0 | 0 | 0 | 0 | 0 | 0 | 0.244140625 | 31.25 |
| 05B | 0/1 | 0/1 | 0/1 | 0/1 | 0/1 | 0/1 | 0/1 | 0/1 | 0/1 | 0/1 | 0/1 | 0/1 | 0/1 | 0/1 | 0/1 | 0/1 | 0/1 | 0/1 | 0 | 0 | 0 | 0 | 0 | 0 | 0 | 0 | 0.244140625 | 62.5 |
| 04B | 0/1 | 0/1 | 0/1 | 0/1 | 0/1 | 0/1 | 0/1 | 0/1 | 0/1 | 0/1 | 0/1 | 0/1 | 0/1 | 0/1 | 0/1 | 0/1 | 0/1 | 0 | 0 | 0 | 0 | 0 | 0 | 0 | 0 | 0 | 0.244140625 | 125 |
串行接口上的位置數據具有26位的固定長度。如果選定的分辨率小于13位,則未使用的較低幾位將設為0。
SSI — 同步串行接口
磁編碼器位置(采用*多26位自然二進制碼)和磁編碼器狀態可通過SSI協議獲取。
每隔10 μs從內部采集一次位置(刷新率100 kHz)。輸出位置數據是位置請求觸發前*后采集的數據。
請求觸發是時鐘信號的下降沿。位置數據左對齊,頭為MSB。
在位置數據之后有兩個一般狀態位(低電平有效狀態),后接詳細狀態信息。
電氣連接

線路信號
| 時鐘+ | 接收器,+ 輸入 |
| 時鐘– | 接收器,– 輸入 |
| 數據+ | 發射器,+ 輸出 |
| 數據– | 發射器,– 輸出 |
* 時鐘和數據傳輸線均為5 V RS422兼容差分雙絞線。時鐘傳輸線的端接電阻集成在編碼器內部。
如果電纜總長超過5 m,則需要在控制器端的“數據”線末端設置端接。
電纜的額定阻抗為120 ?。
SSI時間圖

控制器通過向時鐘輸入發送脈沖序列,向讀數頭詢問位置值和狀態數據。時鐘信號始終從高電平開始。
DI一個下降沿①鎖存*后一個可用位置數據,并且在DI一個上升沿②上,將位置的*高有效位 (MSB) 傳輸到數據輸出。
然后,應在下一個下降沿鎖存數據輸出。在時鐘信號的后續上升沿上,傳輸后續位。如果①和②之間的時間延長1 μs,
那么*大時鐘頻率限制將從0.8 MHz變成2.5 MHz。此功能稱為“延遲DI一時鐘”,并且必須由連接磁編碼器的控制器支持。
*后一位③傳輸后,數據輸出變為低電平。當t M 時間終止時,數據輸出為邏輯“H” ④ 。
進行下一次讀數前,時鐘信號保持高電平狀態的時間必須至少為tM。
讀取數據時,周期tCL 必須始終小于tM 。但是,通過在tM 持續時間內將時鐘信號設定為高電平狀態,
可隨時終止讀取磁編碼器位置。
*大讀取速率由時間tb定義。如果讀取請求早于tB到達,將不會更新磁編碼器位置。
LA11D05_01
通信參數
| 參數 | 符號 | *小值 | 典型值 | *大值 |
| 時鐘周期 | tCL | 1.25 μs (400 ns*) | _ | 10 μs |
| 時鐘頻率 | FCL | 100 kHz | _ | 0.8 MHz (2.5 MHz*) |
| 單穩態觸發器時間 | tM | 10 μs | _ | _ |
| 更新時間 | tB | 65 μs (34.4 μs*) | _ | _ |
* 控制器具備 延遲第DI一時鐘 功能。
| 類型 | 值0 | 值1 | 可能的故障原因 | |||
| 錯誤 | 位置數據無效。 | 正常 | 錯誤位處于低電平有效狀態。如果處于低電平有效狀態,則位置無效。 可能的原因: - 讀數頭與磁柵尺未對準。 - 磁柵尺已消磁。 - 讀數頭相對于磁柵尺的方向不正確。 - 讀數頭與磁柵尺之間的距離過大。 - 運動速度過高。 | |||
| 錯誤 | 位置數據無效。 | 正常 | 報警位處于低電平有效狀態。如果處于低電平有效狀態,則磁編碼器運行接近其極限 (> *高溫度的80%)。位置依舊有效。 | |||
SSI — 含有兩個一般和詳細狀態位的位置
數據包結構
| 位 | b35 : b10 | b9 : b8 | b7 : b0 |
| 數據長度 | 26位 | 2位 | 8位 |
| 含義 | 磁編碼器位置 | 一般狀態 | 詳細狀態 |
| 磁編碼器位置 | |||||
| —— | b35 : b10 | 磁編碼器位置,左對齊,頭為MSB。未使用的較低幾位將設為0。 | |||
| —— | LSB位 = 2000 μm / 213 | ||||
| 一般狀態 | |||||
| — | b9 | 錯誤。如果此位為“L”,則位置無效。 | |||
| — | b8 | 警告。如果此位為“L”,則磁編碼器將接近運行極限。位置有效。 | |||
| — | — | 可同時設定錯誤和報警位;這時錯誤位優先。 讀數頭外殼上LED指示燈的顏色表明一般狀態位的值: 紅燈 = 錯誤、橙燈 = 警告、綠燈 = 正常工作。紅色或橙色或綠色指示燈閃爍 = 控制器和磁編碼器之間沒有發生通信。 未點亮 = 未通電或一般故障。詳細狀態位更明確地定義了報警或錯誤狀態。 | |||
| 詳細狀態 | |||||
| — | b7 | 未使用 — 始終為0。 | |||
| — | b6 | 錯誤 — 讀數頭與磁柵尺之間的距離過大。 | |||
| — | b5 | 錯誤 — 信號丟失。讀數頭與磁柵尺未對準,或磁柵尺已消磁。讀數頭相對于磁柵尺的方向不正確。 | |||
| — | b4 | 報警 — 溫度。讀數頭的溫度接近運行極限 [ > *高溫度的80%]。 | |||
| — | b3 | 未使用 — 始終為0。 | |||
| — | b2 | 未使用 — 始終為1。 | |||
| — | b1 | 未使用 — 始終為2。 | |||
| — | b0 | 錯誤 — 頻率。運動速度過高。 | |||
SSI — 含有兩個一般狀態位的位置
數據包為28位長,頭為MSB,左對齊。它提供位置和兩個一般錯誤警告狀態位。所有分辨率均可用。
數據包結構
| 位 | b27 : b2 | b1 : b0 |
| 數據長度 | 26位 | 2位 |
| 含義 | 磁編碼器位置 | 一般狀態 |
| 磁編碼器位置 | |||||
| _ | b27 : b2 | 磁編碼器位置,左對齊,頭為MSB。未使用的較低幾位將設為0。 | |||
| _ | _ | LSB位 = 2000 μm / 213 | |||
| 詳細狀態 | |||||
| _ | b1 | 錯誤。如果此位為“L”,則位置無效。 | |||
| _ | b0 | 警告。如果此位為“L”,則磁編碼器將接近運行極限。位置有效。 | |||
| _ | 可同時設定錯誤和報警位;這時錯誤位優先。 讀數頭外殼上LED指示燈的顏色表明一般狀態位的值: 紅燈 = 錯誤、橙燈 = 警告、綠燈 = 正常工作。紅色或橙色或綠色指示燈閃爍 = 控制器和磁編碼器之間沒有發生通信。 未點亮 = 未通電或一般故障。 | ||||
SSI — 僅位置模式
數據包為26位長,頭為MSB,左對齊。它僅提供位置,而不包含狀態位。所有分辨率均可用。
數據包結構
| 位 | b25 : b0 |
| 數據長度 | 26位 |
| 含義 | 磁編碼器位置 |
| 磁編碼器位置 | |||||
| _ | b25 : b0 | 磁編碼器位置,左對齊,頭為MSB。未使用的較低幾位將設為0。 | |||
| _ | _ | LSB位 = 2000 μm / 213 | |||
具有1 μm分辨率的SSI輸出 ?僅位置? 具有24位長的位置數據字。
SSI — 采用格雷碼的僅位置模式
此模式僅提供反射二進制碼(也稱為格雷碼)格式的位置。
規格手冊
LA11D05_01
BiSS-C接口
磁編碼器位置(采用多26位自然二進制碼)和磁編碼器狀態可通過BiSS-C協議獲取。位置數據左對齊,頭為MSB。
在位置數據之后有兩個狀態位(低電平有效),后接CRC(倒置)。
為點對點操作執行BiSS;不支持多個slave。
讀數每秒多重復27,000次。如果更高,將報告相同的位置數據。
請注意,并非針對所有MA時鐘頻率均可實現27 kHz(因為數據傳輸耗時過長)。
電氣連接

*MA和SLO線均為5 V RS422兼容差分雙絞線。MA傳輸線的端接電阻集成在讀數頭內部。
如果電纜總長超過5 m,則需要在控制器端的SLO線末端設置端接。
電纜的額定阻抗為120 Ω。
| 信號 | ||||
| MA | 主時鐘。 | |||
| SLO | slave輸出。在SCK信號上升沿輸出數據。在SCK信號下降沿上數據有效。 | |||
BiSS-C時間圖
DI一個下降沿后的磁編碼器鎖存位置值500 ns

磁編碼器通過保存MA信號下降沿后的位置值500 ns,對控制器命令進行響應。
MA為空閑高電平。通信自DI一個下降沿啟動。
磁編碼器通過設定MA上DI二個上升沿的SLO低電平進行響應。
Ack表示周期,在這個周期內讀數頭計算一次Jue對位置;詳見第19頁的型號定義。
當磁編碼器準備好進行下一個請求循環時,通過設定SLO高電平向主設備發送準備就緒信號。
CRC采用二進制格式,發送時頭為MSB。
Jue對位置采用二進制格式,發送時頭為MSB,左對齊,未使用的較低幾位將設為零。CDS位始終為零。
通信參數
| 參數 | *小值 | 典型值 | *大值 | 說明 |
| 時鐘頻率 | 50 kHz | — | A / B * | 主時鐘頻率 |
| 超時 | — | — | 20 μs | 通信超時 |
讀數頭訂貨號

注:并非所有組合均有效。請查看下表,了解適用選項。

讀數頭尺寸

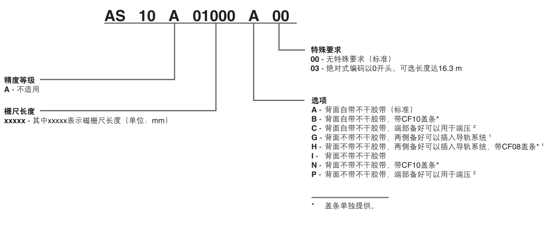
AS10磁柵尺訂貨號

蓋條訂貨號



